Скорость повышения температуры Гр/мин
5 - 30
Усилие удержания,кГ
576,5Н =58,8кгс = 6
Маркировка взрывозащиты
0ExiaIICT6 или POExiaI
Исполнение
Дифференциальный
Материал
(спай копель – хромель) в трудногорючем пластике
Подключение
2-х проводное
Время срабатывания, сек, не более
20 - 500
Тип изделия
Датчик пожарный тепловой многоточечный взрывозащищённый
Максимальная длина линии связи, м
От 10 до 300 (к одному БС)
По способу подключения
С разъёмным подключением
Напряжение питания, В
DC 12/24
Ток потребления. мА
17
Диапазон рабочих температур, °С
-60...+130
Степень защиты, IP
65
Габаритные размеры, мм
60х9,5
Масса, кг
2 (на 100м)
Извещатель пожарный тепловой многоточечный ИП 102-2 2
1 шт
- Главная
- Каталог
- Взрывозащищенное оборудование
- Извещатели пожарные линейные взрывозащищенные
- ИП 102-2 2 Извещатель пожарный тепловой многоточечный
- Извещатель пожарный тепловой многоточечный ИП 102-2 2 ДПТр R Пл.1
Извещатель пожарный тепловой многоточечный ИП 102-2 2 ДПТр R Пл.1
| Количество | Ваша цена | Экономия |
|---|---|---|
| Опт от 148 шт. | 323.90 р./шт. | 14.08 р. |
| Запросить КП на крупный опт |
ДПТр R Пл.1 - датчик тепловой пожарный термоэлектрический (дифференциальный) многоточечный, с разъёмным подключением к БС, класса срабатывания (R), взрывозащищённый (0ExiaIICT6 или POExiaI-подземный), в пластиковом трудногорючем корпусе с коррозионным покрытием (Лак УР-231), входит в состав извещателя (ИП 102-2Х2), степенью защиты (IP65) рекомендован для защиты объектов с тяжелыми условиями эксплуатации (взрывоопасные, объекты нефте-газовой, энергетической, угольной промышленности, шахты, ГОК, объекты с высотой выше 12 м, а также в местах, где в процессе эксплуатации возможно дополнительное механическое воздействие: случайные зацепы движущимися предметами, птицами).
По требованию заказчика дополнительно к лаку УР-231, датчик ДПТ может быть покрыт фторопластовой композицией (ФБФ-74Д) для придания повышенной устойчивости к действию кислот, щелочей, окислителей, растворителей, влаги, морской воды (дополнительное обозначение в маркировке – Ф).
При заказе указать комплектацию: ДПТр-R-Пл.1-Х5, где:
- Х5 – дополнительное покрытие ДПТ фторопластовым лаком:
- (Ф) - для всех исполнений датчика ДПТ (спецзаказ);
Корпус данного исполнения датчика имеет максимальное растягивающее усилие – не более 6 кг и малогабаритный, что обеспечивает его беспрепятственную прокладку на объекте.
Данный датчик удобен для защиты кабельных коллекторов, кабель-каналов, тоннелей, складских помещений, путевых железнодорожных машин, маломерных судов, трюмов сухогрузов.
Основным способом монтажа датчика является тросовая подвеска.
Длина данного исполнения датчика многоточечного термоэлектрического - от 10 до 300 м к одному БС, что обеспечивает защиту помещения площадью до 2000 кв. м.
Шаг размещения термопар на ДПТ - не более 0,5 м.
Шаг свивки линий датчика ДПТ всех модификаций - не более 200 мм.
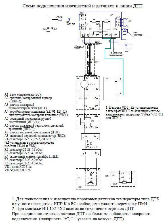
При соединении отрезков датчика ДПТ необходимо соблюдать полярность подключения (полярноcть “+”, “-“ указана на кожухе ДПТ).
Ввиду того, что изделие может быть модифицировано, сведения, представленные на данной странице (изображение, характеристики, документация и т.п.), могут отличаться от фактических особенностей товара. За дополнительной информацией обращайтесь в техническую поддержку.
-
Охранно-пожарная сигнализация
-
Адресные системы
-
Радиоканальные системы
-
Астра-Р (ТЕКО)
-
Астра-РИ (ТЕКО)
-
Астра-РИ-М (ТЕКО)
-
Астра-Прайм (ТЕКО)
-
Астра-Zитадель (ТЕКО)
-
Ладога-РК (Риэлта)
-
С2000Р (Болид)
-
ВЕКТОР-АР (Сибирский Арсенал)
-
ВЕТТА-2020 (Сибирский Арсенал)
-
ГРАНИТ-РК (Сибирский Арсенал)
-
Риф-Ринг-1 (Альтоника)
-
Риф-Ринг-2 (Альтоника)
-
Риф-Ринг-701 (Альтоника)
-
Риф-Ринг-200 (Альтоника)
-
Lonta Optima (Альтоника)
-
Lonta-202 (Альтоника)
-
ACS (GSN)
-
-
GSM системы
-
Приборы приемно-контрольные
-
Извещатели охранные для помещений
-
Извещатели магнитоконтактные
-
Извещатели тревожной сигнализации
-
Извещатели разбития стекла акустические
-
Извещатели разбития стекла ударноконтактные
-
Извещатели движения ультразвуковые
-
Извещатели движения инфракрасные объемные
-
Извещатели движения пассивные инфракрасные поверхностные (штора)
-
Извещатели движения пассивные инфракрасные линейные (коридор)
-
Извещатели движения пассивные инфракрасные потолочные
-
Извещатели движения комбинированные
-
Извещатели совмещенные
-
Извещатели вибрационные и емкостные
-
-
Извещатели охраны периметра
-
Извещатели охраны периметра линейные ИК-активные
-
Извещатели охраны периметра линейные радиоволновые для установки на открытых участках
-
Извещатели охраны периметра ИК-пассивные
-
Извещатели охраны периметра объемные радиоволновые
-
Извещатели охраны периметра комбинированные
-
Извещатели охраны периметра проводно-волновые
-
Извещатели охраны периметра вибрационные
-
-
Извещатели пожарные
-
Извещатели дымовые 2-х проводные
-
Извещатели дымовые 4-х проводные
-
Извещатели дымовые автономные
-
Извещатели дымовые линейные
-
Извещатели дымовые аспирационные
-
Извещатели тепловые максимальные (пороговые)
-
Извещатели тепловые максимально-дифференциальные
-
Извещатели линейные тепловые пожарные
-
Извещатели пламени
-
Извещатели ручные
-
Извещатели комбинированные
-
-
Извещатели аварийные
-
Оповещатели
-
Светильники и аварийное освещение
-
Системы активной защиты
-
Распродажа
-
-
Системы охранного телевидения
-
Системы контроля и управления доступом
-
Домофоны
-
IP-домофония
-
Идентификаторы
-
Кнопки выхода
-
Считыватели
-
Кодовые панели
-
Автономные устройства контроля доступа
-
Сетевые системы контроля доступа
-
Биометрический контроль доступа
-
Системы обратной и диспетчерской связи
-
Замки
-
Электрозащелки
-
Доводчики
-
Турникеты
-
Калитки
-
Ограждения
-
Шлагбаумы
-
Автоматика для ворот
-
Досмотровое оборудование
-
-
Системы оповещения
и управление эвакуацией-
СОУЭ Тромбон
-
СОУЭ Ария (Электротехника и Автоматика)
-
СОУЭ Соната (ВИСТЛ)
-
СОУЭ С (ИП Раченков)
-
СОУЭ МЕТА
-
СОУЭ Октава (Полисервис)
-
СОУЭ Рокот (Сибирский Арсенал)
-
СОУЭ РЕЧОР (РУССБЫТ)
-
СОУЭ РЕЧОР-АТ (АНТИТЕРРОР) (РУССБЫТ)
-
СОУЭ ПКИ-Р (СпецКомИнтегРо)
-
Системы оповещения о пожаре Asenware
-
СОУЭ ROXTON
-
Звуковое оборудование RORSYS
-
СОУЭ JDM
-
СОУЭ MKV
-
СОУЭ ZVON
-
СОУЭ INTER-М
-
-
Взрывозащищенное оборудование
-
Извещатели пожарные взрывозащищенные
-
Извещатели пожарные тепловые резервуарные
-
Извещатели пожарные тепловые точечные
-
Извещатели пожарные тепловые максимально-дифференциальные
-
Извещатели пожарные дымовые
-
Извещатели пожарные комбинированные
-
Извещатели пожарные ручные взрывозащищенные
-
Извещатели пожарные пламени взрывозащищенные
-
Комплектующие к пожарным извещателям
-
-
Извещатели пожарные линейные взрывозащищенные
-
Извещатели охранные взрывозащищенные
-
Извещатели аварийные взрывозащищенные
-
Оповещатели взрывозащищенные
-
Табло оповещения взрывозащищённое
-
Приборы приемно-контрольные и пульты управления взрывозащищенные
-
Адресные взрывозащищенные системы
-
Посты управления взрывозащищенные
-
Системы видеонаблюдения взрывозащищенные
-
Системы контроля доступа взрывозащищенные
-
Громкоговорители взрывозащищенные
-
Коробки коммутационные взрывозащищенные
-
Барьеры искрозащиты
-
Кабельные вводы взрывозащищенные
-
-
Источники вторичного электропитания
-
Расходные и монтажные материалы
-
Средства пожаротушения
-
Первичные средства пожаротушения
-
Порошковое пожаротушение
-
Водяное пожаротушение
-
Аэрозольное пожаротушение
-
Газовое пожаротушение
-
Автономные установки пожаротушения
-
Клапан сброса избыточного давления КСИД
-
Водопенное оборудование
-
Шкафы пожарные
-
Дымоудаление
-
Средства защиты и спасения
-
Знаки безопасности и плакаты
-
-
Сетевое оборудование