Маркировка взрывозащиты
ExiaIIC или ExiaI
Исполнение
Искробезопасный, срабатывание - в одном из каналов
Максимальная длина линии связи, м
10/20 - 300/200 (ДПТ-М, К, А)
Реле выходы
3 (НО) + 1 (НЗ) + 1 (ОК)
Количество светодиодов, шт.
4
Максимально комутируемые напряжение/ток, В/А
60/0,2
Тип изделия
Блок сопряжения для ИП 102х2
Управление прибором
Вручную (регулятором)
Дополнительное оборудование
Звуковой сигнализатор (ВЗС) - указать в заказе
Подключение
Многопроводное
По способу подключения
На 3-и разъёма
Материал
Пластик с коррозионным покрытием
Индикация
Световая
Напряжение питания, В
DC 12/24
Ток потребления. мА
17
Диапазон рабочих температур, °С
-50...+55
Степень защиты, IP
65
Габаритные размеры, мм
171х121х60
Масса, кг
0,5
Извещатель пожарный тепловой многоточечный ИП 102-2 2
1 шт
- Главная
- Каталог
- Взрывозащищенное оборудование
- Извещатели пожарные линейные взрывозащищенные
- ИП 102-2 2 Извещатель пожарный тепловой многоточечный
- Извещатель пожарный тепловой многоточечный ИП 102-2 2 БСр (А) Пл1
Извещатель пожарный тепловой многоточечный ИП 102-2 2 БСр (А) Пл1
| Количество | Ваша цена | Экономия |
|---|---|---|
| Опт от 6 шт. | 9 124.90 р./шт. | 396.74 р. |
| Запросить КП на крупный опт |
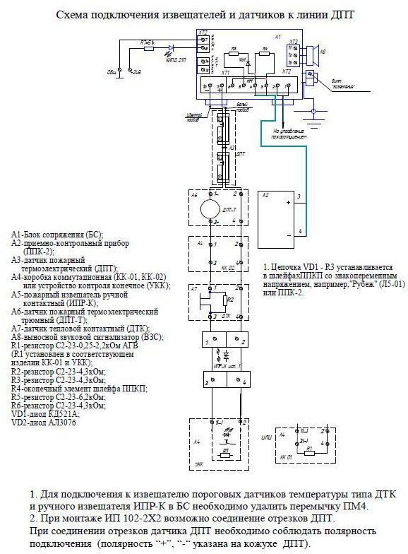
БСр (А) Пл1 - блок сопряжения Addi-T с разъёмным подключением в пластиковом корпусе с коррозионным покрытием (Лак УР-231), искробезопасный (без датчиков тепловых многоточечных - ДПТ - приобретаются отдельно), с состоянием контактов реле: КР - Неисправность (НО) и Пожар (НЗ), степенью защиты (IP65),с функциями контроля термо-ЭДС (дифференциальный канал) и электрического сопротивления линии датчика (максимальный канал), с определением состояния «Пожар» по превышению контролируемой величиной заданного порога в одном из каналов.
БС предназначен для установки вне взрывоопасных зон и имеет маркировку взрывозащиты:
- ExiaIIC -для закрытых помещений и наружных установок;
- ExiaI - для подземных выработок рудников, шахт и их надземных строений, опасных по рудничному газу и (или) горючей пыли (исп.РО).
При заказе указать комплектацию: БСр (А) Пл-1-Х4-Х5-(Х6), где:
- Х4 – исполнение по количеству разъемов в корпусе:
- 3вв - три кабельных разъема (спецзаказ);
- 3р - три электрических контактных разъема типа ОНЦ (спецзаказ);
- Х5 – порядковый номер разработки:
- 2 - «Addi-T» с формированием световых и электрических сигналов «Норма», «Пожар», «Обрыв», «КЗ»;
- 3.1 - «Addi-T» с формированием световых и электрических сигналов «Норма», «Пожар», «Нагрев ДПТ», «Неисправность»;
- Х6 – область применения (указывается для спецприменения):
- РО - подземные рудники и шахты, опасные по рудничному газу и горючей пыли;
- РС (РР) - морские (речные)суда.
В комплект поставки по требованию заказчика может быть включен выносной звуковой сигнализатор (ВЗС), подключаемый к контактам (11,12,13) клеммника ХТ3 блока БС.
Ввиду того, что изделие может быть модифицировано, сведения, представленные на данной странице (изображение, характеристики, документация и т.п.), могут отличаться от фактических особенностей товара. За дополнительной информацией обращайтесь в техническую поддержку.
-
Охранно-пожарная сигнализация
-
Адресные системы
-
Радиоканальные системы
-
Астра-Р (ТЕКО)
-
Астра-РИ (ТЕКО)
-
Астра-РИ-М (ТЕКО)
-
Астра-Прайм (ТЕКО)
-
Астра-Zитадель (ТЕКО)
-
Ладога-РК (Риэлта)
-
С2000Р (Болид)
-
ВЕКТОР-АР (Сибирский Арсенал)
-
ВЕТТА-2020 (Сибирский Арсенал)
-
ГРАНИТ-РК (Сибирский Арсенал)
-
Риф-Ринг-1 (Альтоника)
-
Риф-Ринг-2 (Альтоника)
-
Риф-Ринг-701 (Альтоника)
-
Риф-Ринг-200 (Альтоника)
-
Lonta Optima (Альтоника)
-
Lonta-202 (Альтоника)
-
ACS (GSN)
-
-
GSM системы
-
Приборы приемно-контрольные
-
Извещатели охранные для помещений
-
Извещатели магнитоконтактные
-
Извещатели тревожной сигнализации
-
Извещатели разбития стекла акустические
-
Извещатели разбития стекла ударноконтактные
-
Извещатели движения ультразвуковые
-
Извещатели движения инфракрасные объемные
-
Извещатели движения пассивные инфракрасные поверхностные (штора)
-
Извещатели движения пассивные инфракрасные линейные (коридор)
-
Извещатели движения пассивные инфракрасные потолочные
-
Извещатели движения комбинированные
-
Извещатели совмещенные
-
Извещатели вибрационные и емкостные
-
-
Извещатели охраны периметра
-
Извещатели охраны периметра линейные ИК-активные
-
Извещатели охраны периметра линейные радиоволновые для установки на открытых участках
-
Извещатели охраны периметра ИК-пассивные
-
Извещатели охраны периметра объемные радиоволновые
-
Извещатели охраны периметра комбинированные
-
Извещатели охраны периметра проводно-волновые
-
Извещатели охраны периметра вибрационные
-
-
Извещатели пожарные
-
Извещатели дымовые 2-х проводные
-
Извещатели дымовые 4-х проводные
-
Извещатели дымовые автономные
-
Извещатели дымовые линейные
-
Извещатели дымовые аспирационные
-
Извещатели тепловые максимальные (пороговые)
-
Извещатели тепловые максимально-дифференциальные
-
Извещатели линейные тепловые пожарные
-
Извещатели пламени
-
Извещатели ручные
-
Извещатели комбинированные
-
-
Извещатели аварийные
-
Оповещатели
-
Светильники и аварийное освещение
-
Системы активной защиты
-
Распродажа
-
-
Системы охранного телевидения
-
Системы контроля и управления доступом
-
Домофоны
-
IP-домофония
-
Идентификаторы
-
Кнопки выхода
-
Считыватели
-
Кодовые панели
-
Автономные устройства контроля доступа
-
Сетевые системы контроля доступа
-
Биометрический контроль доступа
-
Системы обратной и диспетчерской связи
-
Замки
-
Электрозащелки
-
Доводчики
-
Турникеты
-
Калитки
-
Ограждения
-
Шлагбаумы
-
Автоматика для ворот
-
Досмотровое оборудование
-
-
Системы оповещения
и управление эвакуацией-
СОУЭ Тромбон
-
СОУЭ Ария (Электротехника и Автоматика)
-
СОУЭ Соната (ВИСТЛ)
-
СОУЭ С (ИП Раченков)
-
СОУЭ МЕТА
-
СОУЭ Октава (Полисервис)
-
СОУЭ Рокот (Сибирский Арсенал)
-
СОУЭ РЕЧОР (РУССБЫТ)
-
СОУЭ РЕЧОР-АТ (АНТИТЕРРОР) (РУССБЫТ)
-
СОУЭ ПКИ-Р (СпецКомИнтегРо)
-
Системы оповещения о пожаре Asenware
-
СОУЭ ROXTON
-
Звуковое оборудование RORSYS
-
СОУЭ JDM
-
СОУЭ MKV
-
СОУЭ ZVON
-
СОУЭ INTER-М
-
-
Взрывозащищенное оборудование
-
Извещатели пожарные взрывозащищенные
-
Извещатели пожарные тепловые резервуарные
-
Извещатели пожарные тепловые точечные
-
Извещатели пожарные тепловые максимально-дифференциальные
-
Извещатели пожарные дымовые
-
Извещатели пожарные комбинированные
-
Извещатели пожарные ручные взрывозащищенные
-
Извещатели пожарные пламени взрывозащищенные
-
Комплектующие к пожарным извещателям
-
-
Извещатели пожарные линейные взрывозащищенные
-
Извещатели охранные взрывозащищенные
-
Извещатели аварийные взрывозащищенные
-
Оповещатели взрывозащищенные
-
Табло оповещения взрывозащищённое
-
Приборы приемно-контрольные и пульты управления взрывозащищенные
-
Адресные взрывозащищенные системы
-
Посты управления взрывозащищенные
-
Системы видеонаблюдения взрывозащищенные
-
Системы контроля доступа взрывозащищенные
-
Громкоговорители взрывозащищенные
-
Коробки коммутационные взрывозащищенные
-
Барьеры искрозащиты
-
Кабельные вводы взрывозащищенные
-
-
Источники вторичного электропитания
-
Расходные и монтажные материалы
-
Средства пожаротушения
-
Первичные средства пожаротушения
-
Порошковое пожаротушение
-
Водяное пожаротушение
-
Аэрозольное пожаротушение
-
Газовое пожаротушение
-
Автономные установки пожаротушения
-
Клапан сброса избыточного давления КСИД
-
Водопенное оборудование
-
Шкафы пожарные
-
Дымоудаление
-
Средства защиты и спасения
-
Знаки безопасности и плакаты
-
-
Сетевое оборудование